Technical

Clear
90 files found

000

Exterior design views of the Toyota Corona Mark II sedan showing both front three-quarter and rear three-quarter angles of the…
221.2 KB Manuals/Japanese/VOL6 Years 80-84/026_I_E-TX60-X_1980_10

000

Technical improvement summary documenting changes to LG Touring and Grande models including automatic transmission upgrade from A40D to A42DL with…
56.1 KB Manuals/Japanese/VOL6 Years 80-84/028_I_E-TX60-X_1981_5

000

Table of contents for a Toyota technical manual introduction section covering vehicle type designation systems, component lists, abbreviation explanations, symbols…
547.2 KB Manuals/Japanese/VOL6 Years 80-84/082_R_E‐TX60_1980_10

000

Table of contents page for Toyota technical manual introduction section covering vehicle type explanations, component identification lists, symbol definitions, safety…
572.8 KB Manuals/Japanese/VOL6 Years 80-84/083_R_E‐TX60_1983_12

000

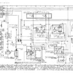
Vehicle wiring diagram reading instructions and guide for understanding electrical schematics, wire harness connections, relay blocks, and body grounding methods
389.5 KB Manuals/Japanese/VOL6 Years 80-84/118_W_E‐TX60_1980_11

001

Introduction section outlining the Toyota Corona Mark II full model change design philosophy emphasizing traditional high-grade personal car heritage while…
126.3 KB Manuals/Japanese/VOL6 Years 80-84/026_I_E-TX60-X_1980_10

001

Specifications comparison table showing main components and performance differences between GX61 series A/T vehicle variants compared to previous models, including…
39.1 KB Manuals/Japanese/VOL6 Years 80-84/028_I_E-TX60-X_1981_5

001

Table of contents page for engine section covering on-vehicle maintenance and removal procedures for six different Toyota engine types including…
10.1 MB Manuals/Japanese/VOL6 Years 80-84/082_R_E‐TX60_1980_10

001

Table of contents for engine section covering on-vehicle maintenance and removal procedures for six different Toyota engine types including 13T-U,…
10 MB Manuals/Japanese/VOL6 Years 80-84/083_R_E‐TX60_1983_12

001

1.1 MB Manuals/Japanese/VOL6 Years 80-84/118_W_E‐TX60_1980_11

002

Vehicle model lineup chart showing engine configurations, transmission types, and trim level designations for the Corona Mark II series including…
66.3 KB Manuals/Japanese/VOL6 Years 80-84/026_I_E-TX60-X_1980_10

002

Technical specifications and cross-sectional diagram of the A42DL automatic transmission system used in LG Touring and Grande models, including gear…
410.4 KB Manuals/Japanese/VOL6 Years 80-84/028_I_E-TX60-X_1981_5

002

Table of contents page for the clutch section covering clutch system diagram, pedal, master cylinder, release cylinder, release fork and…
468.7 KB Manuals/Japanese/VOL6 Years 80-84/082_R_E‐TX60_1980_10

002

Table of contents for the clutch system section covering clutch system diagram, pedal, master cylinder, release cylinder, release fork and…
496.2 KB Manuals/Japanese/VOL6 Years 80-84/083_R_E‐TX60_1983_12

002

321.6 KB Manuals/Japanese/VOL6 Years 80-84/118_W_E‐TX60_1980_11

003

Vehicle specifications table showing dimensional measurements, engine performance data, and frame number identification codes for various Toyota Corona Mark II…
49.4 KB Manuals/Japanese/VOL6 Years 80-84/026_I_E-TX60-X_1980_10

003

Body modifications including engine rear support member shape changes for A42DL automatic transmission compatibility and headrest color updates to match…
73.6 KB Manuals/Japanese/VOL6 Years 80-84/028_I_E-TX60-X_1981_5

003

This is a chapter title page for the transmission section covering both automatic and manual transmission maintenance procedures including on-vehicle…
1.4 MB Manuals/Japanese/VOL6 Years 80-84/082_R_E‐TX60_1980_10

003

Chapter 3 table of contents page covering transmission systems including automatic transmission starting on page 3-2 and manual transmission starting…
1.4 MB Manuals/Japanese/VOL6 Years 80-84/083_R_E‐TX60_1983_12

003

238.3 KB Manuals/Japanese/VOL6 Years 80-84/118_W_E‐TX60_1980_11

004

Engine overview section detailing six engine types including discontinued M-EU/M-U engines and newly introduced 5M-EU, 1G-EU engines, and 18R-GEU engines…
271 KB Manuals/Japanese/VOL6 Years 80-84/026_I_E-TX60-X_1980_10

004

Appendix materials section (巻末資料) serving as a divider page for supplementary technical documentation and reference materials.
680.6 KB Manuals/Japanese/VOL6 Years 80-84/028_I_E-TX60-X_1981_5

004

Table of contents for Chapter 4 covering propeller shaft and axle systems including system diagrams, front axle hub and knuckle,…
4.2 MB Manuals/Japanese/VOL6 Years 80-84/082_R_E‐TX60_1980_10

004

Table of contents page for propeller shaft and axle systems section covering system diagrams, front axle hub and knuckle, propeller…
3.9 MB Manuals/Japanese/VOL6 Years 80-84/083_R_E‐TX60_1983_12
1 2 3 4

aaaaaaaaaaaaaaaaaaaaaaaa